![]() |
![]() |
加入收藏 / 设为首页 / 在线留言 |
|
服务热线:0769-22255698 联系人:曹生13006808090 |
![]() |
首 页 | 关于海涛 | 服务项目 | 工程案例 | 清洗设备 | 行业资讯 | 在线咨询 | 联系我们 | ![]() |
![]() |
√您好,欢迎进入东莞市海涛冷气工程有限公司网站,我们竭诚为您服务,电话:0769-22255698 关键词:东莞中央空调清洗,深圳中央空调清洗,中央空调风管清洗 |
![]() |
![]() |
![]() |
| 中央空调通风管道清洗服务 中央空调维修保养服务 中央空调安装工程 中央空调消毒设备工程 环保工程 |
![]() |
![]() |
| 地 址:广东省东莞市东城街道东城路东城段283号世博广场10栋1305室 电 话:0769-22255698 手 机:13006808090/曹先生 邮 箱:dghaitaozhileng@163.com |
![]() |
1、 空调机房安装
本公司拥有一支专业的空调系统安装队伍,常年从事空调机组的安装、空调机房的设计、施工和改造,尤其对于模块化中央空调机组和机房的安装更是经验丰富、质量保证。
2、 空调系统安装
本公司对于各种类型的空调系统均有丰富的工程设计、工程安装与调试经验,如宾馆酒店、工厂仓库、车站码头、大型商场等等。
3、 空调系统节能改造
中央空调系统除一次性的设备投资外,日后的使用运行费用是相当可观的。另外,一些使用期已经很长的设备其能耗也会逐渐上升。为了节约设备的运行成本,延长设备的使用寿命,对系统进行节能投资或改造是有必要的。经过节能改造,系统可以降低20%以上的运行费用。
节能降耗是我国保持可持续发展的必要保证,也到了刻不容缓的地步。为响应国家降低能耗指标的要求,我们将利用我们在空调行业成熟的技术和丰富的经验,致力于空调系统的节能降耗改造工作。
1) 中央空调分级节能系统改造
大多数中央空调系统在系统设计时,其制冷量都会有一定的余量,尤其是在过度季节,我们可以根据不同的空调系统,按实际情况为客户设计出一些可行的节能方案。
变水量主要是通过改变系统冷冻水、冷却水流量或者使用二次供水系统来实现节能,方法主要是通过对水泵进行变频或分级控制,使水流量随时自动与空调末端使用量、空调主机开机量相匹配。因为水泵在系统能耗中所占的比例相当大,所以通过变水量控制系统,达到的节能效果是相当显著的。
下例是广州市一市属机关的中央空调系统,原设计为一组6台RC130机组,冷冻冷却水泵均为两用一备,设备需要全天24小时不间断供冷。经统计,在夜间和过渡季节,压缩机的实际开机数量会比较低,能耗主要集中在水泵等外围设备上,所以我们为客户提供了如下图的节能方案。
空调机由一组分为两组,将其中一台冷冻/冷却水泵改为较小流量的水泵,水泵和机组间通过电动二通阀进行分水,新增的自动控制系统根据空调系统实际的冷量需求,自动控制水泵、冷却塔、二通阀、空调机的开停。该空调系统使水泵的节能量达50%,整个系统的改造费用在一年内即可收回。
空调系统的改造方案可以根据用户的要求、现场的情况、设备的情况、费用的情况等的不同而有所不同,我们会尽可能地为用户提供一个完善的节能系统。
2) 全热回收系统:
空调系统中,冷凝热主要是通过冷却水或冷却风被强制排到外界空调中的,它不但使周围环境温度升高,而且也是一种资源的浪费,这部分能量是可以利用起来的。通过增加热回收系统,将排气的高温回收,可以为用户提供最高达50℃的热水。这样以1倍的电能输入,就可以产生4倍的热能输出,实现环保、安全、节能的目的。
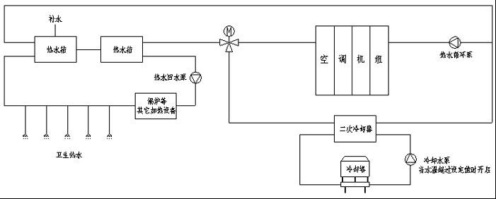
水冷模块机组,通过改造冷却水系统,使空调冷凝器变成卫生热水加热器,可以制造卫生热水。系统中需要增加二次冷却器,以区分卫生热水和正常空调冷却水,在必要时通过冷却塔对冷却水进行冷却,保证空调压缩机的正常运行。下图是系统改造的一个范例:

该热水回收系统主要在气温相对较高、需要开启空调机组时使用。此时客户无需开启锅炉等其它卫生热水加热设备,由于该热水回收系统回收的是空调冷却系统散发的热量,不存在任何运行费用,是使用其它能源所无法比拟的。
如果使用其它能源,将1吨水由15℃加热到45℃,所需费用如下(元):
设备 电热炉 燃气锅炉 柴油锅炉 重油锅炉 热回收空调机
运行费用 42.8 27.8 23.0 18.7 0
3) 变风量控制系统
变风量系统主要是由变频风机和可以自动调节的风阀组成,通过PID的温度控制,实现温度精密调节与节能目的。
4) 其它节能方案:
a. 使机组和系统按最大能效比的工况输出:
对于有多组空调机组的、制冷量有富余的空调系统,可以通过附加的控制器和电动阀门等装置,进行分级全负荷节能控制,这样可以节省水泵的运行费用;对于舒适性空调,可以通过附加的控制器,加大水系统的温差,从而使机组分时满负荷输出,以达到节能的效果。
b. 更换高效制冷剂:
如美国的REDTEK R22a制冷剂,它不仅是最新的全环保制冷剂,还可以通过降低压缩机的排气压力来达到一定的节能效果,该制冷剂完全环保、无毒,更换操作简便,与系统的水分结合后不会形成酸性物质,而且充注量只是R22的40%,
c. 在电源侧增加纳米节电设备,改善电源质量,可以降低电源能的损耗,使设备耗电量减少10%~20%.
d、针对不同的空调客户、不同品牌的空调设备,本公司可以根据他们的实际情况,设计一套实际可行的节能方案以供选择,并可以提供销售、现场施工安装、调试、培训、保养等的服务。
自动化工程服务
由于捷丰集团的设备不断推陈出新,业务面也不断的拓展,速能公司早已不局限于提供简单的空调机组维护服务,在工业自动化、楼宇集中监控、智能节能控制等方面的业务正在不断发展。
由于我们有在空调行业成熟的技术和丰富的经验,所以更能理解空调系统智能自动化控制的实际需要,能为客户提供一套完善的整体方案、良好的施工管理、优秀的工程质量,以实现用户满意的使用效果和最大的节能效果。
1、 模块化空调机组集中远程监控:
模块化中央空调机组集中监控系统,主要是通过空调机控制器上的标准通讯接口,与用户PC机连接,通过专用的监控系统软件,实现一台或多台空调机组的远程集中监控,如右图所示。
该监控系统如控制电脑的延伸,在PC机上可实现远程开关机、各种现状参数的监测、控制参数设定值的修改、故障档案的检阅及复位、机组负荷档案的分析等功能。
机组监控系统的连接比较简单,如果使用MV6控制电脑和选配的网络适配器,用户可以通过因特网进行超远程监控,速能公司也可以通过网络为用户进行远程的故障诊断。

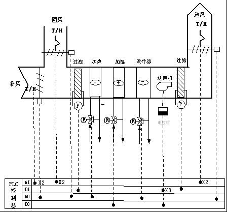
2、 组合式空调设备温湿度控制系统
本公司可以为客户配套空调机温度或温湿度自动控制系统,例如右图所示。
系统通过检测室内或回风的温湿度,自动调节制冷、加热、加湿、除湿量,实现室内温湿度的恒定控制。如果系统有电动的新风、回风、间隔风阀,还可能通过室内外的温湿度差,自动调节风阀开度,实现节能控制。系统有外部接口,可与用户其它设备进行连锁。
空调系统的控制,由简单到复杂,可以选用不同的控制器和配电设备。本公司主要使用的是西门子控制系统和施耐德(ABB)电气元件,质量可以信赖。
通过自动控制,可以使系统实现自动的、可靠的、低能耗的运行。

3、 大型空调系统集中控制
对于一个完整的空调系统,建立一个集中监控系统是有必要的。速能公司可以为用户提供一套完善的空调集中监控系统。下图是本公司所完成的其中一个项目。
集中监控系统主要由PC机、I/O通讯接口箱、动力配电箱、空调机水泵等主设备、传感器、电动阀门、通讯线等组成。在PC机上,使用组态软件编程,与捷丰公司监控系统软件结合后,即可成为一套完整的集中监控系统。可实现空调机组远程监控,电动阀、送风机、冷却塔、水泵、变频器等的自动控制或节能控。

5、 本公司可以为客户提供设计、加工、现场调试、保修服务,如有特别要求,还可以提供包括现场安装、布线等服务。对于用户例如有与BA系统的联接等其它要求,本公司可以根据用户的实际情况和具体要求,另外提供相关的设计方案。
![]() |
|
| 首 页 - 关于海涛 - 服务项目 - 案例展示 - 清洗设备 - 行业资讯 - 清洗技术 - 人才招聘 - 在线咨询 - 联系我们 东莞市海涛冷气工程有限公司 版权所有@ Copyright 百度统计 粤ICP备14098735号 顾客服务中心:0769-22255698 联系人:13006808090/曹先生 Bmap Gmap 访问量: *本站相关网页素材及相关资源均来源互联网,如有侵权请速告知,我们将会在24小时内删除* [后台管理] |
|